CB/T3942-2002船用不锈钢截止阀

产品名称:船用不锈钢截止阀CB/T3942-2002,
公称压力PN10、16、25、40、64 、100,
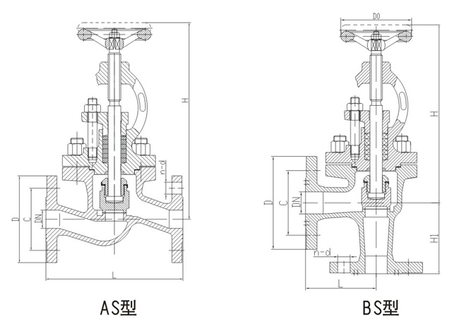
型式:直通A、AS型,直角B、BS型
A型B型法兰连接尺寸GB/T569 AS型BS型法兰连接尺寸GB250
公称通径:DN20-DN500、阀体:不锈钢SUS、阀盘:不锈钢SUS304,阀杆不锈钢SUS 结构长度GB/T11698
产品咨询热线:18717746989
CB/T3942-2002船用不锈钢截止阀CB/T3942-2002船用不锈钢截止阀

1、结构简单,制造和维修比较方便;

2、工作行程小,启闭时间短;

3、密封性好,密封面间磨擦力小,寿命较长。

CB/T3942-2002船用不锈钢截止阀维护与保养

1、清洗阀门:对清洗一般介质,只要用水洗净就可以。但对清洗有害健康的介质,首先要了解其性质,再选用相应的清洗办法;

2、不锈钢截止阀的拆卸:将外露表面生锈的零件先除锈,但在除锈前,要保护好阀座、阀芯、阀杆与推杆等精密零件的加工表面。拆装阀座时应使用专用工具;

3、 阀座:密封面有较小的锈斑与磨损,可用机械加工的方法进行,如损坏严重必须换新。但不管修理或更换后的硬密封面,都必须进行研磨;

4、阀杆:表面损坏,只能换新;

5、推杆、导向与密封表面的损坏:对反作用执行机构必须换新,而对正作用执行机构,可用适当的修理后使用;

6、压缩弹簧:如有裂纹等影响强度的缺陷,必须换新;

7、易损零件:填料、密封垫片与O型圈,每次检修时,全部换新。阀芯、膜片必须检查是否有预示将来可能发生的裂纹、老化与腐蚀痕迹,根据检查结果,决定是否更换,但膜片使用期一般最多2-3年;

8、不锈钢截止阀组装要注意对中,螺栓要在对角线上拧紧,滑动部分要加润滑油。组装后应按产品出厂测试项目与方法调试,并在这期间,可准确地调整填料压紧力、阀芯关闭位置。

CB/T3942-2002船用不锈钢截止阀结构图与尺寸表

上海7188彩票船用阀门生产的船CB/T3942-2002船用不锈钢截止阀可按中国GB、机械部JB、化工标准HG、美标API、ANSI、德标DIN、日本JIS、JPI、英标BS生产,企业积极实施ISO9001:2000质量认证体系,并严格按照各技术标准和图纸设计、生产、检验。以优异的品质,完善的服务和及时的交货赢得了众多造船、修船企业的一致信赖和好评。并可根据用户需要提供CCS、LR、ABS、GL、DNV、BV、NK、RINA等世界知名船级社的产品检验证书。7188彩票阀门拥有专业的生产设备和技术工程师,有能力按照各国标准以及各种行业标准生产制造优质船用阀门

船用不锈钢截止阀CB/T3942-2002

船用不锈钢截止阀CB/T3942-2002
声明:
本文中所有文字、数据、图片均只适用于参考。需要查看更多的CB/T3942-2002船用不锈钢截止阀性能参数、结构尺寸参数、价格等详情,或要求高质量印刷样本,请联系我们。

· 电话:18717746989
· 邮箱:sales@shczvalve.com
 

7188彩票订货须知: 
一、A:产品名称、型号、公称通径B:介质及温度、压力范围C:是否有附件、交货期、特殊要求等以便我们的为您正确选型。  
二、若已经由设计单位选定我公司的阀门型号,请您根据阀门参数直接与我们销售中心订购。  
三、当您使用的场合非常重要或环境比较复杂时,请您提供设计图纸和详细参数,我们的工程师专家会为您审核与分析。我们可以为您提供解决方案,包括设计、定做、成套、运行、服务。我们一直致力于阀门行业领域,为您提供船用阀门知识、服务、技术顾问。  
 
      感谢您访问我们的网站【www.shczvalve.com】,如有任何疑问,您可以致电给我们,我们一定会尽心尽力为您提供优质的服务。本厂专业提供船用蝶阀船用闸阀船用止回阀船用调节阀、船用减压阀、船用呼吸阀、高速透气阀、船用快关阀船用自闭阀船用旋塞阀船用消防阀船用通海阀、船用防浪阀、船用滤器、船用空气帽船用球阀船用截止阀船用截止止回阀船用阀组、船用截止阀箱、船用针型阀、船用电磁阀、船用隔膜阀、船用压力表阀等各类船用阀门,不锈钢阀门。