船用法兰青铜截止阀GB/T587-2008
铜截止阀(stop valve,Globe Valve)的启闭件是塞形的阀瓣,密封面呈平面或锥面,阀瓣沿流体的中心线作直线运动。阀杆的运动形式,(通用名称:暗杆),也有升降旋转杆式,(通用名称:明杆)截止阀只适用于全开和全关,不允许作调节和节流。
船用法兰青铜截止阀GB/T587-2008结构形式
截止阀阀体的结构形式有直通式、直流式和直角式。直通式是最常见的结构,但其流体的阻力最大。直流式流体阻力较小,多用于含固体颗粒或粘度大的流体。直角式阀体多采用锻造,适用于较小通经、较高压力的的截止阀。
船用法兰青铜截止阀GB/T587-2008安装时主要事项
1、手轮、手柄操作的截止阀可安装在管道的任何位置上。
2、手轮、手柄及伟动机构,不允许作起吊用。
3、介质的流向应与阀体所示箭头方向一致。
截止阀主要标准
1、GB/T 12233-2006《通用阀门 铁质截止阀与升降式止回阀》
2、GB/T 12235-2007《通用阀门 法兰连接钢制截止阀与升降止回阀》
3、JB/T53174-94《截止阀 产品质量分等》
4、JB/T53165-92《高压平衡截止阀》
5、GB/T 587-2008《船用法兰青铜截止阀》
6、GB/T 590-2008《船用法兰铸铁截止阀》
7、GB/T 8464-2008《铁制和铜制螺纹连接阀门》
8、GB8465.2-87《内螺纹连接闸阀、截止阀、球阀、止回阀 基本尺寸 铁制截止阀》
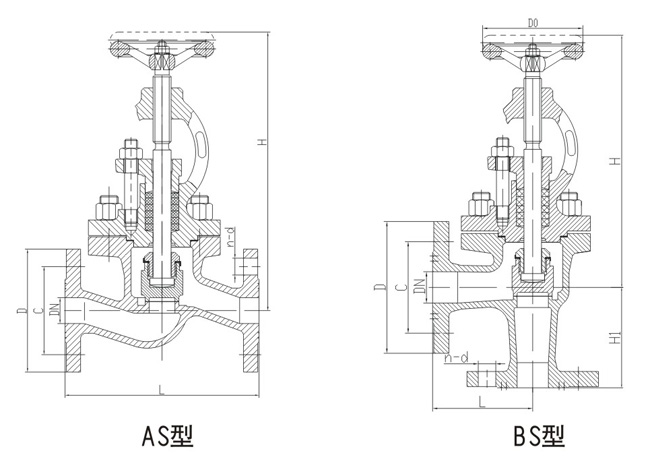
船用法兰青铜截止阀GB/T587-2008结构图与尺寸表
上海7188彩票船用阀门生产的船用法兰青铜截止阀GB/T587-2008可按中国GB、机械部JB、化工标准HG、美标API、ANSI、德标DIN、日本JIS、JPI、英标BS生产,企业积极实施ISO9001:2000质量认证体系,并严格按照各技术标准和图纸设计、生产、检验。以优异的品质,完善的服务和及时的交货赢得了众多造船、修船企业的一致信赖和好评。并可根据用户需要提供CCS、LR、ABS、GL、DNV、BV、NK、RINA等世界知名船级社的产品检验证书。7188彩票阀门拥有专业的生产设备和技术工程师,有能力按照各国标准以及各种行业标准生产制造优质船用阀门。


声明:
本文中所有文字、数据、图片均只适用于参考。需要查看更多的船用法兰青铜截止阀GB/T587-2008性能参数、结构尺寸参数、价格等详情,或要求高质量印刷样本,请联系我们。
· 电话:18717746989
· 邮箱:sales@shczvalve.com
7188彩票订货须知:
一、A:产品名称、型号、公称通径B:介质及温度、压力范围C:是否有附件、交货期、特殊要求等以便我们的为您正确选型。
二、若已经由设计单位选定我公司的阀门型号,请您根据阀门参数直接与我们销售中心订购。
三、当您使用的场合非常重要或环境比较复杂时,请您提供设计图纸和详细参数,我们的工程师专家会为您审核与分析。我们可以为您提供解决方案,包括设计、定做、成套、运行、服务。我们一直致力于阀门行业领域,为您提供船用阀门知识、服务、技术顾问。
感谢您访问我们的网站【www.shczvalve.com】,如有任何疑问,您可以致电给我们,我们一定会尽心尽力为您提供优质的服务。本厂专业提供船用蝶阀、船用闸阀、船用止回阀、船用调节阀、船用减压阀、船用呼吸阀、高速透气阀、船用快关阀、船用自闭阀、船用旋塞阀、船用消防阀、船用通海阀、船用防浪阀、船用滤器、船用空气帽、船用球阀、船用截止阀、船用截止止回阀、船用阀组、船用截止阀箱、船用针型阀、船用电磁阀、船用隔膜阀、船用压力表阀等各类船用阀门,不锈钢阀门。