船用ANSI型美标不锈钢截止阀

产品型号:船用ANSI型美标不锈钢截止阀ANSI-150LB,
公称压力:150LB 300LB 600LB,
公称通径:1/2”-50”,
阀体材质:不锈钢,阀盘材质:不锈钢,阀杆材质:2R13
7188彩票是生产船用ANSI型美标不锈钢截止阀厂家,可提供各种截止阀规格型号,图片,价格,尺寸,图纸。
产品咨询热线:18717746989
船用ANSI型美标不锈钢截止阀船用ANSI型美标不锈钢截止阀
不锈钢截止阀是一种强制密封式阀门,其阀体的材质有多种不锈钢材质可选,如304、304L、316、316L等。在使用不锈钢截止阀过程中,其阀瓣一旦进入到开启状态,不锈钢截止阀的阀座和阀瓣密封面就不会在发生接触,而且可具备十分可靠的切断动作,因此,该阀门非常适合用于介质的切断或者调节以及节流作用。

船用DIN型铸铁截止阀DIN3201-F1主要构件

不锈钢截止阀主要由阀体、阀瓣、阀芯、阀座、阀杆等构成。

船用DIN型铸铁截止阀DIN3201-F1适用范围

不锈钢截止阀在医药、食品、化工等行业中用于对介质的切断、控制或者节流。

船用DIN型铸铁截止阀DIN3201-F1工作原理

不锈钢截止阀是介质流向就改由阀瓣上方进入阀腔,这时在介质压力作用下,关阀门的力小,而开阀门的力大,阀杆的直径可以相应地减少。

船用DIN型铸铁截止阀DIN3201-F1分类

不锈钢截止阀根据操作方式的不同可分为手动不锈钢截止阀、电动不锈钢截止阀、气动不锈钢截止阀、焊接不锈钢截止阀、液动不锈钢截止阀。

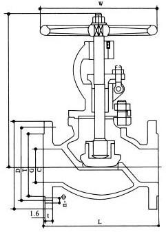
船用DIN型铸铁截止阀DIN3201-F1结构图与尺寸表

上海7188彩票船用阀门生产的船用ANSI型美标不锈钢截止阀可按中国GB、机械部JB、化工标准HG、美标API、ANSI、德标DIN、日本JIS、JPI、英标BS生产,企业积极实施ISO9001:2000质量认证体系,并严格按照各技术标准和图纸设计、生产、检验。以优异的品质,完善的服务和及时的交货赢得了众多造船、修船企业的一致信赖和好评。并可根据用户需要提供CCS、LR、ABS、GL、DNV、BV、NK、RINA等世界知名船级社的产品检验证书。7188彩票阀门拥有生产设备和技术工程师,有能力按照各国标准以及各种行业标准生产制造船用阀门
船用ANSI型美标青铜截止阀
船用ANSI型美标青铜截止阀

声明:
本文中所有文字、数据、图片均只适用于参考。需要查看更多的船用ANSI型美标不锈钢截止阀性能参数、结构尺寸参数、价格等详情,或要求高质量印刷样本,请联系我们。

· 电话:18717746989
· 邮箱:sales@shczvalve.com
 7188彩票订货须知:
一、A:产品名称、型号、公称通径B:介质及温度、压力范围C:是否有附件、交货期、特殊要求等以便我们的为您正确选型。  
二、若已经由设计单位选定我公司的阀门型号,请您根据阀门参数直接与我们销售中心订购。  
三、当您使用的场合非常重要或环境比较复杂时,请您提供设计图纸和详细参数,我们的工程师专家会为您审核与分析。我们可以为您提供解决方案,包括设计、定做、成套、运行、服务。我们一直致力于阀门行业领域,为您提供船用阀门知识、服务、技术顾问。  
 
      感谢您访问我们的网站【www.shczvalve.com】,如有任何疑问,您可以致电给我们,我们一定会尽心尽力为您提供服务。本厂提供船用蝶阀船用闸阀船用止回阀船用调节阀、船用减压阀、船用呼吸阀、高速透气阀、船用快关阀船用自闭阀船用旋塞阀船用消防阀船用通海阀、船用防浪阀、船用滤器、船用空气帽船用球阀船用截止阀船用截止止回阀船用阀组、船用截止阀箱、船用针型阀、船用电磁阀、船用隔膜阀、船用压力表阀等各类船用阀门,不锈钢阀门。


上一篇:没有了
上一篇:没有了